-
节气门 编辑
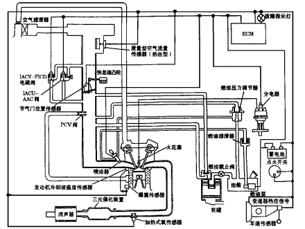
节气门是控制空气进入发动机的一道可控阀门,气体进入进气管后会和汽油混合变成可燃混合气,从而燃烧形成做功。它上接空气滤清器,下接发动机缸体,被称为是汽车发动机的咽喉。
节气门四行程汽油机大致都这样子。 节气门是当今电喷车发动机系统最重要的部件之一,它的上部是空气滤清器空气格,下部是发动机缸体,是汽车发动机的咽喉。车子加速是否灵活,与节气门的脏污有很大的关系,节气门清洁可以减轻油耗更可以使发动机灵活而有劲。而节气门该不该拆下来清洗,也是车主们讨论比较多的焦点。
中文名:节气门
外文名:throttle valve
类别:阀门
功能:控制空气进入引擎
属性:汽车零配件
节气门是控制空气进入发动机的一道可控阀门,气体进入进气管后会和汽油混合变成可燃混合气,从而燃烧形成做功。它上接空气滤清器,下接发动机缸体,被称为是汽车发动机的咽喉。
节气门四行程汽油机大致都这样子。 节气门是当今电喷车发动机系统最重要的部件之一,它的上部是空气滤清器空气格,下部是发动机缸体,是汽车发动机的咽喉。车子加速是否灵活,与节气门的脏污有很大的关系,节气门清洁可以减轻油耗更可以使发动机灵活而有劲。而节气门该不该拆下来清洗,也是车主们讨论比较多的焦点。
节气门有传统拉线式和电子节气门两种,传统发动机节气门操纵机构是通过拉索(软钢丝)或者拉杆,一端连接油门踏板,另一端连接节气门连动板而工作。电子节气门主要通过节气门位置传感器,来根据发动机所需能量,控制节气门的开启角度,从而调节进气量的大小 。
如何清洗及预防需注意:
1、应进行拆卸清洗;
2、纠正节气门的某些清洗误区;
电喷车发动机教程
曲轴箱内置曲轴,下边连接油底,这部分的工作温度在100°~180°左右。
放掉气体
机油在使用中会受热挥发,使用时间越长,温度越高,挥发越强,加上汽缸压缩气多少会通过活塞环的缝隙挤压到曲轴箱里,所以必须有一个通道放掉气体,否则油底会形成正压。
负压抽气
曲轴箱通风管连接到节气门的原因一方面是环保要求,另一方面是靠进气的负压从曲轴箱抽出气体。含油蒸汽到达进气管时变冷,其中的油会凝结在进气道和节气门上,随之蒸汽中夹杂的积炭也会沉积在这些部位,因为节气门开启的缝隙空气流量最大,空间小,气体温度也低,所以这部分最容易凝结。
清洗频度
因此,节气门多长时间会脏取决于空滤质量、使用机油的品牌、质量,行驶路段状况,空气温度状况,发动机工作温度、驾驶习惯等多方面。即使就个体而言,也不是能用固定公里数来确定清洗节气门时间的,新车第一次清洗节气门间隔最长,以后由于曲轴箱通风管和进气道中油气的不断凝结,清洗频度会增加,而且不同天候也会影响节气门脏污的速度。
注意问题
节气门
首先将固定的金属束环上一点油,以免在拆卸的时候发生滑牙的现象。拆下节气门软管金属束环,将软管拆掉后,左端就是节气门的位置,拆掉电瓶负极,关闭点火开关,把节气门翻板扳直,往节气门内喷少量“化油器清洗剂”然后用涤纶抹布或者高纺“无纺布”小心擦洗,节气门深处,手够不着的地方可以用夹子夹住抹布小心擦洗。
清洗节气门时可以不拆解,但是一定要把进汽的密封部位清洗干净,怠速马达必须拆下来才能够清洗干净,喷油嘴拆借清洗和免拆各有利弊,一般情况下维修站建议免拆洗,防止出现其他不必要的浪费,比如拆下来后需要更换密封圈或者其他一些垫片的安装,或者在拆装过程中出现漏油,气等现象耽误车主的时间。
清洗完毕以后,再按照刚才拆卸的程序,装好后就要开始节气门的初始化,清洗节气门后,初始化是必须的,因为电脑调节节气门开度的时候,是有记忆功能的,因为以前有油泥的堵塞,为了保证进气量,电脑会自动调节节气门的开度,让进气处于正常状态。
而清洗后,没有油泥的堵塞,如果节气门还保持着以前的开度,那么就会造成进气量过大,造成的后果是,启动时发动机抖动,而且加速无力,发动机故障灯也有可能点亮。
那为什么有时候清洗节气门后不用做初始化发动机也能正常工作呢?那是因为节气门并不太脏,清洗后,它的进气并未发生太大改变。然而清洗后节气门的变化并不能通过肉眼来观察,所以应该做一下初始化。
其实初始化是很简单的,通过专用电脑可以做,手工同样可以做,只不过手工做的不如电脑快,有时候还会失败,失败也不要紧啊,再做一次就行了。做初始化的方法根据车的不同有两种方法:
初始方法
第一种是开钥匙第二挡,就是仪表指示全亮的那一挡了,然后等待20秒后,踩油门到底,保持10秒左右后,松油门,关闭点火开关,拔出钥匙,初始化就完成了。
第二种是开钥匙第二挡,保持30秒,然后关闭点火开关,拔出钥匙。需要注意的是,两种方法做完后,都要等待一段时间,才可以试着打火,一般等待15—20秒即可,然后打火,看看加油是否正常,发动机故障灯是否熄灭,如果一次不成功,就做第二次,一直到成功为止,一般都可以一次成功的,最多二次。
但是根据车子的不同,还原的方法是不一样的,有的车就必须要通过电脑才能完成初始化,如果是那种情况还是建议车主将爱车送到有专业设备的店里去清洗 。
电动节气门的构成大致可分归为以下几个部分:节流阀、电磁驱动器、电位计、控制器(有的没有,直接由ecu管着)、旁通阀。其故障特征分两类:硬故障和软故障。硬故障指机械损坏,软故障指脏污,失调等。
硬故障
电位计的电阻部分是在聚酯基片上喷涂一层炭膜而成,这其实是一种很低级的制备工艺,耐磨度不高。说白了还不如我们平常家电的电位器。滑动触点由一排精钢制的反爪构成,注意,是反爪!这简直就是雪上加霜!另外,炭膜上一点保护剂都不凃,脱落的炭粉导致接触不良,亮灯就不可避免了。
软故障
大家经常被清洗节气门所困扰,原因是大部分时间节气门开度过低。空气以很高的速度(几十~几百米/秒)流过节气门缝隙,逐渐积累的灰尘对空气流量产生的影响超过了节气门的调节能力 。
1、本站所有文本、信息、视频文件等,仅代表本站观点或作者本人观点,请网友谨慎参考使用。
2、本站信息均为作者提供和网友推荐收集整理而来,仅供学习和研究使用。
3、对任何由于使用本站内容而引起的诉讼、纠纷,本站不承担任何责任。
4、如有侵犯你版权的,请来信(邮箱:baike52199@gmail.com)指出,核实后,本站将立即删除。

















